產品分類
聯系我們
新型有機溶劑的廢水處理的技術,廣大的朋友都很想弄清楚這個問題,中天恒遠水處理設備公司小編李德馨認真總結整理了相關的內容知識,希望對您有所幫助。
小編整理總結了相關方面的知識及認真聽取了其他同事的說明,為您做以下的介紹。
新型有機溶劑廢水處理的技術
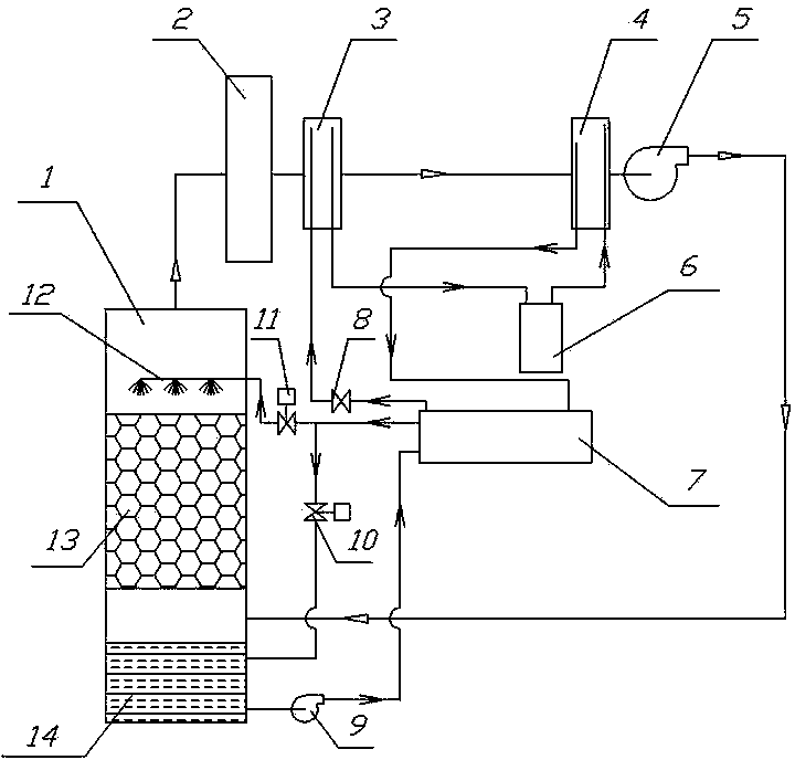
小標了解到,該新型有機溶劑廢水處理的技術包括包括填料塔、除濕裝置、吸附裝置及空氣循環管路;填料塔由噴淋液分布器、填料、噴淋液池以及噴淋水泵組成,除濕裝置由制冷壓縮機、風冷冷凝器、水冷冷凝器、制冷膨脹閥及制冷蒸發器組成,并串聯成制冷循環系統,空氣循環管路依次連接填料塔氣體出氣口、吸附裝置、制冷蒸發器、風冷冷凝器、循環風機、填料塔干燥氣體進口。本實用新型與利用傳統蒸餾法回收有機溶劑比較節能70%以上。

小編點評:
了解更多污水處理,水處理方面的知識,需要不斷學習,不斷積累,小編一直認真努力更新相關的知識,希望對您有所幫助。
新型有機溶劑廢水處理的技術就介紹到這里了,感謝您閱讀本文,如果想了解更多,請持續關注我們的網站。